р.цепи.ppt
- Количество слайдов: 13
Укрупнённая структура комплекса технических средств, обеспечивающих безопасность на железнодорожном транспорте Технические средства обеспечения безопасности на транспорте (ТС) ТС интервального регулирования, управления и контроля ТС подвижного состава ТС диагностики и контроля Организационнотехнические средства обеспечения безопасности Информационные средства, технологии и ресурсы
Рельсовая цепь n n Рельсовая цепь представляет собой совокупность рельсовых нитей и аппаратуры, подключенной к ним. Рельсовая цепь – это электрическая цепь, в которой есть источник питания и нагрузка (путевое реле), а проводниками электрического тока являются рельсовые нити железнодорожного пути.
Группы функций рельсовых цепей Три группы функций рельсовой цепи : n датчик свободности или занятости, исправности или неисправности рельсовой цепи; n телемеханический канал передачи информации между сигнальными точками автоблокировки, между напольными и постовыми устройствами, между напольными и локомотивными устройствами; n пропуск обратного тягового тока (на электрифицированных линиях).
Схема простейшей рельсовой цепи
Схемы замещения рельсовой цепи ~ Uп Rб Rпр Iб а) ~ Uп Ic Rб Rпр Iб б) Rш Ic Iш
Классификация РЦ n n n РЦ классифицируют по: принципу действия, роду питающего тока, способу подачи сигнального тока в рельсы, способу пропускания обратного тягового тока, способу наложения работы устройств АЛС, по месту их применения.
Организация пропуска ОТТ
Вспомогательная схема пропуска ОТТ
Основные причины отказов рельсовых цепей: - неисправность изолирующих стыков – 29%; - неисправность (в т. ч. обрыв) стыковых соединителей – 18%; - закорачивание рельсовых цепей – 16%, в том числе шлейфами заземляющих штанг из-за их неправильной установки при выполнении работ на конт. сети - неисправность аппаратуры – 10%; - неисправность изоляции стрелочного перевода – 3 - прочие причины (качество балласта, содержание пути и т. п. – 24%. Основными причинами отказов рельсовых соединителей являются их повреждения при путевых работах, коррозия и некачественная приварка.
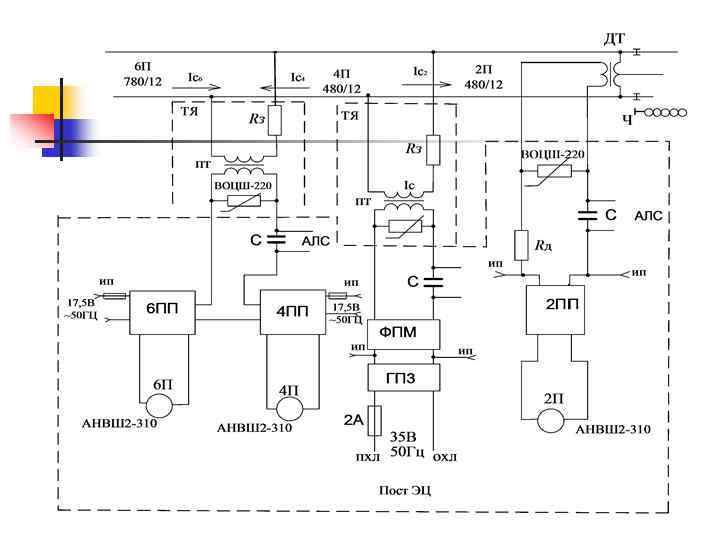
Упрощенная схема станционной рельсовой цепи
Схема разветвлённой РЦ переменного тока 25 гц
р.цепи.ppt