семэпсхм5.pptx
- Количество слайдов: 36
Семинар 5 Реализация алгоритмов управления электроприводами на релейноконтактной аппаратуре.
УПРАВЛЕНИЕ ЭЛЕКТРОПРИВОДОМ ИЗМЕЛЬЧИТЕЛЯ КОРМА ИГК-Ф-4 Ящик управления измельчителем корма ИГК-Ф-4 типа Я 58013974 У 1 предназначен для управления и защиты электродвигателя измельчителя кормов от токов КЗ и токов перегрузки. Ящик обеспечивает пуск электродвигателя переключением обмоток статора со "звезды" на "треугольник", а также визуальный контроль тока перегрузки. Структура условного обозначения Я 5801 -3974(Б) У 1: Я – ящик; 5 - класс НКУ: управление асинхронными двигателями трехфазного тока с короткозамкнутым ротором; 8 - группа класса НКУ: с пуском при пониженном напряжении; 01 - порядковый номер разработки; 39 - исполнение по току (80 А); 7 - исполнение по напряжению главной цепи (380); 4 - исполнение по напряжению цепи управления (220 В); (Б) - модификация со встроенной защитой (с УВТЗ); У 1 - климатическое исполнение и категория размещения по ГОСТ 15150 -69 и ГОСТ 15543. 1 -89.
Условия эксплуатации: Высота над уровнем моря не более 2000 м. Температура окружающей среды от минус 45 до 45°С. Относительная влажность воздуха до 98% при температуре 25°С. Окружающая среда невзрывоопасная, не содержащая токопроводящей пыли, агрессивных газов и паров в концентрациях, разрушающих металл и изоляцию. Отсутствие непосредственного воздействия солнечной радиации. Группа механического исполнения М 1 по ГОСТ 17516. 1 -90. Степень защиты оболочки ящиков - IР 54 по ГОСТ 14254 -89. ребования техники безопасности по ГОСТ 12. 2. 007. 0 -75, ГОСТ 12. 2. 007. 7 -83. Ящики соответствуют требованиям ТУ 16 -88 (ИЖТП. 656335. 048 ТУ). Технические характеристики: Напряжение, В: главной цепи – 380, цепи управления – 220. Отклонение напряжения, % - +10. Частота тока, Гц – 50. Отклонение частоты тока, Гц - +0, 4. Номинальный ток, А, не более – 80. Масса, кг – 30. Наработка на отказ, ч – 6000. Срок службы, лет – 10. Гарантийный срок - 2 года со дня ввода ящика в эксплуатацию.
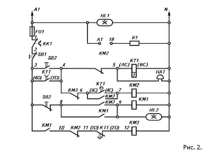
Конструкция и принцип действия: Ящик управления измельчителем корма ИГК-Ф-4 типа Я 5801 -3974 У 1 работает в соответствии с электрической принципиальной схемой (рис. 1, 2). Рис. 1
Рис. 2.
Электрическая принципиальная схема ящика управления: Включением автоматического выключателя QF 1 подается напряжение на силовые контакты магнитных пускателей КМ 1, КМ 2, КМ 3 и на схему управления. При нажатии кнопки SВ 2 "ПУСК" срабатывает реле времени КТ 1, которое при подаче напряжения без выдержки времени замыкает контакт 4 D-3 D включающий звуковую предпусковую сигнализацию. По истечении 5 -8 с замыкается контакт реле времени КТ 1 3 С-4 С, который включает катушку магнитного пускателя КМ 2, соединяющий статорные обмотки электродвигателя по схеме "ЗВЕЗДА", при этом катушка реле времени КТ 1 обесточивается. При обесточивании катушки КТ 1 с выдержкой времени разомкнется контакт 4 D-3 D и замкнется контакт 1 D-2 D, осуществляя переключение статорных обмоток электродвигателя со "ЗВЕЗДЫ" на "ТРЕУГОЛЬНИК". Защита электродвигателя М 1 осуществляется электротепловым реле КК 1 или позисторной защитой типа УВТЗ-5.
Визуальный контроль тока нагрузки электродвигателя осуществляется перегрузочным амперметром РА, включенным в фазный провод питания электродвигателя через трансформатор тока ТТ. Аварийное отключение достигается кнопкой SВ 1, световая сигнализация наличия напряжения - лампой НL 1, работа электродвигателя - лампой НL 2. Ящик представляет собой металлическую оболочку навесного исполнения. Электродвигатель и питание присоединяются к электрической схеме ящика кабелями через сальниковые вводы на клеммные зажимы. Внутри оболочки на металлической панели располагаются электрические аппараты в соответствии с электрической принципиальной схемой. На двери ящика находятся аппараты управления и сигнализации. Габаритные, установочные и присоединительные размеры ящика приведены на рис. 3.
Рис. 3. Общий вид, габаритные, установочные и присоединительные размеры ящика управления Я 5801 -3474 У 1.
КОМПЛЕКТНЫЕ УСТРОЙСТВА УПРАВЛЕНИЯ МЕХАНИЗМАМИ ТЕХНОЛОГИЧЕСКИХ ЛИНИЙ ПРИЕМА, ПРИГОТОВЛЕНИЯ И РАЗДАЧИ КОРМОВ Общие сведения. Комплектные устройства управления механизмами или технологическими линиями предназначены для автоматизированного и ручного управления электроприводами машин и механизмов технологических линий приема, приготовления и раздачи кормов на комплексах по раздаче кормов крупному рогатому скоту (таблица). Устройства обеспечивают защиту главных цепей и цепей управления от токов КЗ и токов перегрузок, световую сигнализацию о работе каждого электропривода механизмов агрегатов, аварийную остановку механизмов агрегатов.
Наименова-ние Типоисполизделия нение Шкаф управления линией выдачи концкормов в помещении первого периода Шкаф управления дозированием сенажа Шкаф управления дозированием концкормов Шкаф управления воздуходувкой Ш 59034074 АУ 3. 1 Ш 59033974 ВУ 3. 1 Ш 590338 А 74 ГУ 3. 1 Ш 59034374 У 3. 1 Ящик управления линией Я 5905 -2774 У 3. 1 приема концкормов Частота тока Номинальное Номинальный ток, А цепи напряжение Назначение цепи управления, цепи управ- главной цепи управления Гц ления, В Автоматизир ованное и ручное 100 управление электроприво дами машин и механизмов технологичес 80 ких линий приема, 50 220 – приготовлени я и раздачи 75 кормов на комплексах для выращивания крупного 200 рогатого скота 10 Суммарная подключаемая мощность, к. Вт 40 35 25 100 5
Ящик управления раздачей концкормов в помещениях первого периода Ящик дистанционного управления раздачей концкормов в помещении первого периода Ящик управления раздачей кормов в помещениях второго периода Ящик управления четырехскоростным электродвигателем транспортера кормораздачи Ящик управления переключением кормоприготовительных отделений Я 590527 А 74 У 3. 1 6 3 _ Я 59052674 У 3. 1 Я 59053474 У 3. 1 25 10 Я 59053274 У 3. 1 20 8 Я 590526 А 64 У 3. 1 3 0, 5
Дистанционное управление механизмами агрегата приготовления кормосмесей АПК 10 А в ручном и ав. Ящик управления томатическом ре. Я 5905 агрегатом приготовления 4274 ВУХ жимах с обеспече. Л 3. 1 нием сблокированкормосмесей ного управления АПК-10 А электроприводами в соответствии с требованиями технологического процесса Ящики управления измельчителем корнеклубнеплодов ИКМ-Ф-10 Я 59153574 БУ 5; Я 59153574 ТУ 5 Ящик управления одновальными смесителями кормов. СКО-Ф-3 и СКО-Ф-6 Я 59153674 АУ 5 Управление электродвигателями измельчителя корнеклубнеплодов ИКМ-Ф-10 в ручном режиме с обеспечением всех необходимых технологических блокировок Управление электроприводами одновальных смесителей кормов СКО-Ф-3 и СКО-Ф-6 в ручном и автоматическом режимах 160 2, 5 56, 1 380 31, 5 41, 1 220 40 76, 85
Управление электроприво Ящик дом управления Я 5915 раздатчика раздатчиком 3174 У 5 кормов РВК-ФФ-74 в 74 неавтоматиче ском режиме Управление электроприво дами Ящики Я 5915 мобильного управления 3277 АУ 5; кормораздатч мобильным ика КУС-Ф-2 Я 5915 кормораздатчи в 3277 БУ 5 ком КУС-Ф-2 автоматическ ом и ручном режиме Управление Ящик электроприво управления ЯОА 5606 дами мобильным 347701 У 5 мобильного кормораздатчи кормораздатч ком КЭС-1, 7 ика КЭС-1, 7 12, 5 2 5, 5 16 3 19, 4 20 25 16, 65 380
Суммарная Количество подклю. Наименова-ние Типоисполподключаемая изделия нение чаемых мощность, двигателей к. Вт Номер рисунка электрической принципиальной схемы – Шкаф управления линией выдачи Ш 5903 концкормов в 4074 АУ 3. 1 помещении первого периода 40 12 Шкаф управления Ш 5903 дозированием 3974 ВУ 3. 1 сенажа 35 7 Шкаф Ш 5903 управления 38 А 74 ГУ 3. дозированием 1 концкормов 25 14 Шкаф Ш 5903 управления 4374 У 3. 1 воздуходувкой 100 2 Габаритные размеры Исполне-ние по способу Масса, кг (длина´ высота´ ´ установки глубина) 600´х 1600 х 400 Навесное и напольное 110 Примечание –
Ящик управления линией Я 5905 приема концкормов 2774 У 3. 1 Ящик управления раздачей концкормов в помещениях первого периода 5 6 1 Я 590527 А 74 У 3. 1 3 500 х 560 22 20 Ящик дистанционного управления раздачей Я 5905 концкормов в помещении 2674 У 3. 1 первого периода – Ящик управления раздачей кормов в помещениях второго периода Я 59053474 У 3. 1 10 3 Ящик управления четырехскоростным электродвигателем транспортера кормораздачи Я 59053274 У 3. 1 8 1 Ящик управления переключением Я 5905 кормоприготовительных 26 А 64 У 3. 1 отделений 19 20 0, 5 4 –
Ящик управления аг. Я 5905 регатом приготовле 4274 ВУХЛ 3. ния кормосмесей АПК 1 -10 А Ящики управления измельчителем корнеклубнеплодов ИКМ-Ф-10 52 В структуре условного обозначения: В – автономное включение, Наработка на отказ 6000 ч 22 В структуре условного обозначения: Т – тепловая защи-та от превышения тока относительно номинального с помощью реле РТЛ; В – с помощью устройства, встроенного температур-ной защиты УВТЗ-5 630 х 56, 1 6 1 968 х Навесное 435 400 х Я 59153574 БУ 5; Я 59153574 ТУ 5 41, 1 Ящик управления одновальными смеси. Я 5915 телями кормов СКО-Ф 3674 АУ 5 -3 и СКО-Ф-6 76, 85 5 3 500´ 250 30 5, 5 1 4 430´ 437´ 237 18 Ящик управления раздатчиком кормов РВК-Ф-74 Я 59153174 У 5 3 2 400 х 250 В структуре условного обозначения: А – с микропроцессорны м блоком; Б – без указанного блока
25; 30 В ящике Я 59153277 АУ 5 (рис. 11) помимо релейноконтактной аппаратуры размещен микропроцессор ный блок в виде платы с элементами индикации и набора программ, который укреплен на внутренней двери ящика 28 – 600 х Ящики управления Я 5915 мобильным 3277 АУ 5; корморазда Я 5915 тчиком КУС 3277 БУ 5 -Ф-2 800´х 250; 19, 4 4 – 600 х 500 х 250 Ящик управления мобильным ЯОА 5606 корморазда 347701 У 5 тчиком КЭС -1, 7 16, 65 3 5 –
Структура условного обозначения: Х(ОА)5 ХХ-Х 7 Х(Х)ХХ: Х - конструктивное исполнение: Ш - шкаф, Я – ящик; О - одностороннего обслуживания; А - сельскохозяйственного назначения; 5 - класс НКУ: управление асинхронным двигателем трехфазного тока с короткозамкнутым ротором; Х - группа в классе 5: 9 - управление несколькими электродвигателями; 6 - управление несколькими приводами; Х - порядковый номер разработки (03; 05; 06; 15); Х - исполнение по номинальному току главной цепи: 26 или 27 А 6 А; 26 А - 3 А; 27 - 10 А; 31 - 12, 5 А; 32 - 16 или 20 А; 34 - 20 или 25 А; 35 - 31, 5 А; 36 - 40 А; 38 - 75 А; 39 - 80 А; 40 - 100 А; 42 - 160 А; 43 200 А; 7 - исполнение по номинальному напряжению главной цепи частотой 50 Гц (380 В); Х - исполнение по номинальному напряжению цепи управления частотой 50 Гц: 4 - 220 В, 7 - 380 В;
Х - модификация (А, Б, В, Г, Т, 01); ХХ - климатическое исполнение (У, УХЛ) и категория размещения (3. 1; 5) по ГОСТ 15150 -69 и ГОСТ 15543. 1 -89. Условия эксплуатации : Номинальные климатические данные соответствуют ГОСТ 1515069 и ГОСТ 15543. 1 -89. Высота над уровнем моря до 2000 м. Температура окружающего воздуха от минус 10 до 40°С для исполнений У 3. 1 и УХЛ 3. 1, от минус 5 до 35°С - для исполнения У 5. Относительная влажность до 98% при температуре 25°С для исполнения У 3. 1, до 80% при температуре 20°С для исполнения УХЛ 3. 1, до 90% при температуре 15°С для исполнения У 5. Окружающая среда невзрывоопасная, не содержащая токопроводящей пыли, агрессивных газов и паров, разрушающих металл и изоляцию. Отсутствие непосредственного воздействия осадков и солнечной радиации. Группа механического исполнения М 1 по ГОСТ 17516. 1 -90.
Требования техники безопасности по ГОСТ 12. 2. 007. 0 -75, ГОСТ 22789 -94, действующим «Правилам устройства электроустановок» , «Правилам технической эксплуатации электроустановок потребителей и правилам техники безопасности при эксплуатации электроустановок потребителей» . Устройства управления отвечают требованиям ТУ У 3. 1105814256 -052 -95. ТУ У 3. 11 -05814256 -052 -95 Технические характеристики: Номинальное напряжение, В - 380 Частота тока, Гц – 50. Наименования, типоисполнения, назначение и основные технические данные приведены в таблице. Электрическая принципиальная схема ящика управления Я 59054274 ВУХЛ 3. 1 – рис. 1. Электрическая принципиальная схема ящиков управления Я 59153574 БУ 5 и Я 5915 -3574 ТУ 5 – рис. 2: КВКИ - конечный выключатель крышки измельчителя; ПЭИ - позисторы электродвигателя измельчителя; ПЭШК и СК - позисторы электродвигателей шнекового и скребкового конвейеров соответственно.
Рис. 1. Электрическая принципиальная схема ящика управления Я 5905 -4274 ВУХЛ 3. 1.
Рис. 2. Электрическая принципиальная схема ящиков управления Я 59153574 БУ 5 и Я 5915 -3574 ТУ 5
Электрическая принципиальная схема ящика управления Я 5915 -3674 АУ 5 – рис. 3. Электрическая принципиальная схема ящика управления ЯОА 5606 -347701 У 5 – рис. 4: М 1 - электродвигатель привода кормораздатчика; М 2 и М 3 - электродвигатели 1 -го и 2 -го винтов соответственно. Электрическая принципиальная схема ящика управления Я 5915 -3174 У 5 – рис. 5: Питание на главной цепи и цепи управления осуществляется при включении автоматических выключателей F 1 -F 4 (рис. 1). При этом загорается сигнальная лампа НL 1 "СЕТЬ". В ручном режиме управления переключатель режима работы SА 1 устанавливается в положение "РУЧН". При этом срабатывает промежуточное реле КV 1 и подготавливает цепи ручного управления. Кнопкой SВ 2 при помощи контактов пускателя КМ 6 включается электродвигатель дробилки. Контроль запуска электродвигателя дробилки осуществляется при помощи амперметра РА 1.
Рис. 3. Электрическая принципиальная схема ящика управления Я 5915 -3674 АУ 5
Рис. 4. Электрическая принципиальная схема ящика управления ЯОА 5606 -347701 У 5
Рис. 5. Электрическая принципиальная схема ящика управления Я 5915 -3174 У 5.
Через время, достаточное для запуска электродвигателя дробилки, срабатывает реле времени КТ 1 и своим контактом подготавливает цепь магнитного пускателя КМ 5. Кнопкой SВ 4 при помощи контактов магнитного пускателя КМ 5 включается электродвигатель шнековой мойки. Далее последовательно кнопками SВ 6, SВ 7, SВ 9, SВ 12 при помощи контактов соответствующих магнитных пускателей включаются электродвигатели насоса подачи воды, насоса откачки воды, транспортера ТК 5 -ОБ № 1, транспортера ТК 5 -ОБ № 2. В схеме предусмотрено сблокированное ручное управление, обеспечивающее только требуемую технологическим процессом последовательность запуска механизмов агрегата. В автоматическом режиме управления переключатель режима работы SА 1 устанавливается в положение "АВТ". При этом срабатывает промежуточное реле КV 1 и своими контактами подготавливает цепи автоматического управления.
Переключатель SА 2 устанавливается в положение "ВПРАВО" или "ВЛЕВО", в зависимости от того, из какого приямка будет забираться корм. Автоматический пуск агрегата осуществляется кнопкой SВ 15 при помощи промежуточного реле КV 3. Промежуточное реле КV 3 своим контактом включает пускатель КМ 6 и запускается электродвигатель дробилки. Через выдержку времени, достаточную для запуска электродвигателя дробилки, при помощи контакта реле времени КТ 1 включается магнитный пускатель КМ 5, и включается электродвигатель шнековой мойки. Пускатель КМ 5 своим контактом включает пускатель КМ 3, который включает электродвигатель насоса подачи воды. В свою очередь, контакт пускателя КМ 3 включает пускатель КМ 4, и включается электродвигатель насоса откачки воды. Контакт пускателя КМ 4 также включает пускатель КМ 1, и включается электродвигатель транспортера ТК 5 -ОБ № 1.
Последним включается пускатель КМ 2 -В или КМ 2 -Н, в зависимости от того, в какое положение установлен переключатель SА 2, и включается электродвигатель транспортера ТК 5 -ОБ № 2. При включении пускателей загораются соответствующие сигнальные лампы НL 2 -НL 8, сигнализирующие о работе электродвигателей механизмов агрегата. Останов электродвигателей агрегата осуществляется при помощи кнопки SВ 14 "СТОП АВТОМ". Защита электроприводов и электрооборудования ящика от токов КЗ обеспечивается автоматическими выключателями F 1 -F 4. В ящике также предусмотрена защита электродвигателей от токов перегрузки. Эта защита выполнена на тепловых реле КК 1 -КК 6, при возникновении перегрузки по току контакты которых отключают питание цепей управления пускателей КМ 1 -КМ 6. Напряжение питания 380 В, 50 Гц подается на зажимы А, В, С, N, при этом загорается сигнальная лампа НL 1 "СЕТЬ".
Электрическая принципиальная схема (рис. 2) предусматривает ручной режим управления технологическим оборудованием измельчителя корнеклубнеплодов ИКМ-Ф-10. Кнопкой SВ 3 "СМЕСИТЕЛЬ" производится включение катушки пускателя КМ 1, через контакты которого производится включение электродвигателя смесителя М 1. Далее кнопкой SВ 5 "ШНЕК" производится включение катушки пускателя КМ 2, через контакты которого производится включение электродвигателя шнекового конвейера М 2. Кнопкой SВ 7 "СКРЕБОК" производится включение катушки пускателя КМ 3, через контакты которого производится включение электродвигателя скребкового конвейера М 3. Отключение электродвигателей измельчителя корнеклубнеплодов производится соответствующими стоповыми кнопками SВ 2, SВ 4, SВ 6. Защита электродвигателей от токов КЗ осуществляется автоматическим выключателем QF 1, а температурная защита электродвигателей осуществляется при помощи устройства встроенной температурной защиты УВТЗ-5.
Электрическая принципиальная схема ящика Я 5915 -3574 ТУ 5 аналогична схеме ящика Я 5915 -3574 БУ 5 с тем отличием, что в ящике Я 5915 -3574 ТУ 5 в качестве защиты электродвигателя от перегрузки применены тепловые реле РТЛ. Ввод питания на силовые цепи и цепи управления осуществляется переводом автоматического выключателя QF 1 в положение "Вкл". Ящик управления предусматривает два режима управления электроприводами СКО-Ф-3. Выбор режима управления осуществляется установкой переключателя в положение "Запаривание" или "Смешивание". В режиме "Запаривание" кнопкой SВ 2 включается пускатель КМ 1, через контакты которого подается напряжение питания на зажимы А 11, В 11, С 11, при этом включается электродвигатель смесителя М 1. Далее кнопкой SВ 4 включается магнитный пускатель КМ 2, через контакт которого подается напряжение питания на зажимы А 21, В 21, С 21, при этом включается электродвигатель загрузочного конвейера М 2. После загрузки корма в запарочный чан кнопкой SВ 3 осуществляется снятие питания с зажимов А 21, В 21, С 21, при этом электродвигатель конвейера загрузки М 2 отключается.
Через выдержку времени 1, 2 ч, достаточную для запаривания корма, реле времени КТ 1 своим контактом включает сигнальную сирену НА 1 и сигнальную лампу НL 2 «Конец цикла» . Далее кнопкой SВ 6 включается пускатель КМ 3, через контакты которого подается напряжение питания на клеммы А 31, В 31, С 31, при этом включается электродвигатель конвейера выгрузки М 3, кнопкой SВ 8 включается пускатель КМ 4, через контакты которого подается напряжение питания на зажимы А 43, В 43, С 43, при этом включается электродвигатель задвижки М 4 на открытие. При полном открытии задвижки при помощи конечного выключателя SQ 3 производятся автоматическое отключение пускателя КМ 4. 1 и включение пускателя КМ 5, через контакты которых осуществляется останов электродвигателя задвижки и включение шнека выгрузки. При этом готовый корм будет выгружаться из бункера. После выгрузки корма кнопкой SВ 9 включается пускатель КМ 4. 2, через контакты которого осуществляется подача напряжения питания на зажимы А 43, В 43, С 43, при этом осуществляется включение электродвигателя задвижки на закрытие. При полном закрытии задвижки при помощи конечных выключателей SQ 3 и SQ 4 производится автоматическое отключение электродвигателя задвижки и поиска выгрузного.
Работа электрической принципиальной схемы в режиме "Смешивание" аналогична работе в режиме "Запаривание". Время выдержки смешивания осуществляется при помощи реле времени КТ 1 - 0, 3 ч. Подача питания на ящик управления Я 5915 -3174 У 5 (рис. 4) осуществляется подачей напряжения автоматическим выключателем QF 1. При этом должна загореться сигнальная лампа НL 1 "СЕТЬ". При непосредственном управлении приводом раздатчика с ящика управления переключатель режима работы SА 1 устанавливается в положение "УПРАВЛЕНИЕ ДИСТАНЦИОННОЕ" кнопками SВ 1 "ВПЕРЕД" или SВ 3 "НАЗАД" при помощи вспомогательных реле КV 1 и КV 2 и реле времени КТ 1 с выдержкой времени 10 -15 с, необходимой для предпусковой звуковой сигнализации, производится пуск электродвигателя кормораздатчика вперед или назад соответственно. При этом появится напряжение 380 В, 50 Гц на клеммах А 12, В 12, С 12. Звуковая предпусковая сигнализация выполнена в виде звонка, установленного внутри ящика управления. С выдержкой времени, необходимой для звуковой предпусковой сигнализации (10 -15 с), произойдет автоматическое отключение звонка.
Остановка раздатчика в крайних положениях производится автоматически, при помощи конечных выключателей технологического оборудования. Для управления приводом раздатчика с помощью кнопочного поста, расположенного возле загрузочного бункера, переключатель режима работ SА 1 устанавливается в положение "УПРАВЛЕНИЕ ПО МЕСТУ". Ящик управления предусматривает ручной и автоматический режим управления (рис. 5). Выбор режима работы осуществляется установкой переключателя SА 2 в положение "Ручн. " или "Авт. ". В автоматическом режиме управления кнопкой SВ 1. 2 включается пускатель КМ 1, через контакты которого включается электродвигатель привода кормораздатчика М 1 вперед. При срабатывании конечных выключателей SQ 4, SQ 6 в начале кормушек автоматически включаются пускатели КМ 2, КМ 3, через контакты которых включаются электродвигатели 1 -го и 2 -го винтов М 2, М 3. При срабатывании конечных выключателей SQ 3, SQ 5 в конце кормушек происходит отключение магнитных пускателей КМ 2, КМ 3, через контакты которых отключаются электродвигатели 1 -го и 2 -го винтов М 2, М 3.
При срабатывании конечного выключателя SQ 2 в конце зоны кормления отключается катушка магнитного пускателя КМ 1. 1, при помощи которого отключается электродвигатель привода кормораздатчика и одновременно автоматически включается катушка магнитного пускателя КМ 1. 2, через контакты которого вновь включается электродвигатель привода кормораздатчика М 1 назад. При срабатывании конечного выключателя SQ 1 в начале зоны загрузки отключается катушка магнитного пускателя КМ 1. 2, через контакты которого осуществляется останов электродвигателя привода кормораздатчика М 1. В ручном режиме управление осуществляется от соответствующих кнопок управления: кнопкой SВ 1. 2 включение катушки магнитного пускателя КМ 1. 1, через контакты которого включается электродвигатель привода кормораздатчика М 1 вперед; кнопкой SВ 2. 2 включение магнитного пускателя КМ 2, через контакты которого включается электродвигатель 1 -го винта М 2 ;
кнопкой SВ 3. 2 включение магнитного пускателя КМ 3, через контакты которого включается электродвигатель 2 -го винта М 2 ; кнопкой SВ 1. 3 включается магнитный пускатель КМ 1. 2, через контакты которого включается электродвигатель привода кормораздатчика М 1 назад. Стоповыми кнопками SВ 1. 1, SВ 2. 1, SВ 3. 1 осуществляется выключение соответствующего пускателя, через контакты которых происходит останов соответствующих электродвигателей кормораздатчика. В комплект поставки входят: устройство (ящик или шкаф), специальный ключ (2 шт. ), эксплуатационная документация: паспорт, техническое описание и инструкция по эксплуатации.


