Sibur_AK_97-2003.ppt
- Количество слайдов: 25
Российский химико-технологический университет им. Д. И. Менделеева Кафедра основного органического и нефтехимического синтеза Технологии Сибура Технология акриловой кислоты Мировое производство – 4, 4 млн. т/год Гусакова Д. Д. Москва, 2013
Физические свойства Акриловая кислота, пропеновая кислота, этиленкарбоновая кислота M, г/моль 72, 06 tпл, о. С 13 tкип, о. С 141 Р-ть растворима в воде, диэтиловом эфире, этаноле, хлороформе ПДК 5 мг/м³ (раздражает слизистую оболочку глаз, вызывает сильные ожоги роговицы глаза и может вызвать необратимые повреждения) Легко полимеризуется с образованием полиакриловой кислоты! [—СН 2—СН(СООН)—]n
Применение Акриловая кислота Ледяная (безводная) АК Сырая (неочищенная) АК САП Акриловые эфиры (акрилаты) Метилакрилат Этилакрилат Бутилакрилат 2 этилгексилакри лат Cмола, используемая в производстве акриловых волокон; очистка промышленных сточных вод Производство полиэтилакрилата, сополимеров, применяемых в производстве лаков, красок, в качестве связующих нетканых текстильных материалов Мономер для получения полибутилакри латов, акрилатных каучуков Интермедиат при производстве различных химических продуктов
Мировой рынок: суперабсорбенты (25 — 30 %), краски и покрытия (15 — 20 %), клей (15 — 20 %). Российский рынок: краски и покрытия (больше 50%), бытовой химии и косметике (15 — 20 %).
Одним из основных методов получения эфиров акриловой кислоты является прямая этерификация кислот спиртами жидкая фаза, под вакуумом (остаточное давление 20 -100 к. Па), t = 70 -100 o. C Kt – серная кислота (+антиоксиданты) или катионные ионообменные смолы Преимущества ионообменных смол по сравнению с гомогенными катализаторами: • легкость отделения реакционной массы от катализатора; • селективность действия ионитов, т. е. в образование эфиров с высоким выходом и хорошим качеством; • не требуется отмывки продукта; • исключается или уменьшается коррозия аппаратуры.
Способы получения акриловой кислоты В промышленности нашли применение следующие способы получения акриловой кислоты: гидролиз этиленциангидрина; гидролиз акрилонитрила; гидрокарбоксилирование ацетилена; окислительное карбонилирование этилена; окисление пропилена в паровой фазе с промежуточным образованием акролеина.
Гидролиз этиленциангидрина метод разработан фирмой "Union Carbide " • взаимодействие этиленоксида с циангидрином t > 90 o. C (без катализатора) t = 55 -60 o. C Kt - Na. OH, Ca. O, Mg. CO 3, цианиды щелочноземельных металлов или третичные амины • гидролиз этиленциангидрина t = 150 o. C 75 -80%-ная серная кислота Общий выход акриловой кислоты не превышает 60 -70% Последняя действовавшая установка по этому методу была остановлена в 1971 г
Гидролиз акрилонитрила водная среда t = 50 -80 o. C Kt – серная кислота Гидролиз нитрилов является экономически непривлекательным из-за низкого выхода и большого количества отходов (NH 4 HSO 4). От процесса отказались Ugine Kuhlmann, Mitsubishi Petrochemical и Mitsubishi Rayon. Тем не менее, он попрежнему эксплуатируется в Asahi Chemical
Гидрокарбоксилирование ацетилена (метод фирмы Rohm and Haas Co) t = 40 o. C p = 1 атм Ацетилен : CO = 1: 1 Kt - тетракарбонил никеля Процесс высокого давления Реппе (процесс фирмы Dow Badische Chemical Co, освоенный с 1960 г. ) t=200 °C p = 140 атм Kt - бромид никеля или меди (II) Данный процесс в значительной степени был заменен процессом прямого окисления пропилена. Хотя BASF до сих пор производит часть акриловой кислоты гидрокарбоксилированием ацетилена(91 тыс тонн/год).
Окислительное карбонилирование этилена метод разработан фирмой "Union Oil" СН 2=СН 2 + Pd. Cl 2 + Н 2 О + СО → СН 2=СН—СООН + Pd + 2 НСl Pd + 2 Cu. Cl 2 → 2 Cu. Cl + Pd. Cl 2 2 Cu. Cl + 2 HCl + 0, 5 О 2→H 2 O + 2 Cu. Cl 2 t = 135 -150 o. C p = 75 атм (ж. ф. ) Kt - хлориды палладия и меди Побочная реакция: СН 2=СН 2 + СО + 0, 5 O 2 + СН 3 СООН→СН 3 СООСН 2 СООН Выход акриловой кислоты 60 -70%
Парофазное окисление пропилена (основной способ) CH 2=CH-CH 3 + O 2→CH 2=CH-CHO + H 2 O ∆H 298 = -340 к. Дж/моль, СН 2=СН-СНО + 0, 5 O 2→СН 2=СН-СООН ∆Н 298 = -250 к. Дж/моль 1. Двухстадийный способ с выделением акроленина 2. Двухстадийный способ без выделения акролеина
1. 1 Окисление пропилена СН 2=СНСН 3 + О 2 → СН 2=СНСНО+Н 2 О Побочные реакции: t = 300 -350 o. C p = 1 -3 атм Kt - оксиды Bi, Со, Ni, Fe, Sn и др Мольное соотношение: вода : пропилен = 4 -5, воздух : пропилен = 2. Степень конверсии пропилена за один проход составляет 90 -95%, Выход акролеина и акриловой кислоты – 80 -90%.
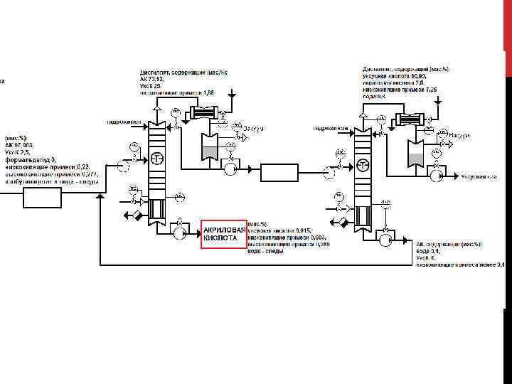
1. 2 Окисление акролеина СН 2=СН-СНО + 0, 5 O 2→СН 2=СН-СООН Побочные реакции – реакции полного окисления до СО, СО 2 и Н 2 О t = 250 -280 o. C p = 1 -2 атм Время контакта - 0. 5 -2 с. в присутствии водяного пара Kt - Mо. O 3 > V 2 O 5 > WO 3 > Se. O 2 > Ta 2 O 5 >Cr. O 3 Мольное соотношение вода: акролеин = 2 : 1 Степень конверсии за один проход составляет 95 -97%, Выход АК- более 93% в расчете на акролеин, 84% - на пропилен. Вещество t кип, °C Примечание пропилен − 47. 6 Пределы воспламенения в воздухе 2. 3 -11. 1% акролеин 52, 7 Азеотроп с водой tкип = 52, 36°С (97, 4% акролеина) ацетальдегид 20. 2 - акриловая кислота 141 -
2. В промышленности акриловую кислоту получают двухстадийным способом окисления пропилена без разделения и очистки образующегося на первой стадии акролеина. Побочные реакции: • Побочные реакции при получении акролеина; • Реакции дальнейшего окисления побочных продуктов, полученных при окислении акролеина (значительное количество уксусной кислоты); • Реакции полного окисления до СО, СО 2 и Н 2 О. Условия процесса – аналогичны условиям процесса получения акриловой кислоты с промежуточным выделением акролеина Конверсия пропилена - 99, 3% Селективность акриловой кислоты – 95, 5% Выход – 94, 8%
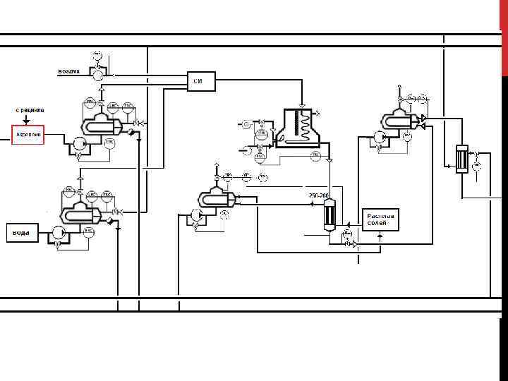
Реакторы парофазного окисления пропилена без промежуточного выделения акролеина
Необходимые свойства веществ, участвующих в процессе Вещество t кип, °C Примечание пропилен − 47, 6 Пределы воспламенения в воздухе 2. 3 -11. 1% акролеин 52, 7 Азеотроп с водой tкип = 52, 36°С (97, 4% акролеина) формальдегид − 19 - уксусная кислота 118, 1 - акриловая кислота 141 - 117 Экстрагент Азеотроп с водой tкип = 87, 4°С (16, 5% воды) изобутилацетат
Производство акриловой кислоты в России осуществляется на ОАО «Акрилат» (г. Дзержинск), 100% акций которого принадлежат компании СИБУР Производство акриловой кислоты введено в эксплуатацию: ноябрь 2004 г. Поставщик технологического процесса – компания NISSHO IWAI. Производственные мощности ОАО «Акрилат» составляют: - 25 тыс. т/год акриловой кислоты эфирного сорта, - 2 тыс. т/год акриловой кислоты полимерного сорта, - 36 тыс. т/год тяжелых эфиров (бутилакрилат) и - 10 тыс. т/год легких эфиров (метил- и этилакрилат). Планируется! В 2015 году в ОАО «Газпром Нефтехим Салават» на проектную мощность выйдет новый технологический комплекс по производству акриловой кислоты и ее эфиров В него войдут производства с годовой мощностью: - 80 тыс. т акриловой кислоты, - 80 тыс. т. бутилакрилата , - 35 тыс. т. ледяной акриловой кислоты.
Спасибо за внимание!


