Скачать презентацию Примерный состав коксового газа г м 3 Схема Скачать презентацию Примерный состав коксового газа г м 3 Схема

ХТОВ_04_2012.pptx

  • Количество слайдов: 49

Примерный состав коксового газа (г/м 3) Примерный состав коксового газа (г/м 3)

Схема конденсации и улавливания летучих продуктов коксования каменного угля Схема конденсации и улавливания летучих продуктов коксования каменного угля

Состав «сырого» бензола Состав «сырого» бензола

Переработка каменоугольной смолы Переработка каменоугольной смолы

Сравнение выхода в кг на 1 т исходного сырья Сравнение выхода в кг на 1 т исходного сырья

Ацетилен Свойства: Бесцветный газ, ТКИП -83, 8 o. C Пределы взрывоопасности 2, 0 -81% Ацетилен Свойства: Бесцветный газ, ТКИП -83, 8 o. C Пределы взрывоопасности 2, 0 -81% с воздухом 2, 8 -78 с кислородом

Получение ацетилена • Из карбида кальция • Из углеводородов Получение ацетилена • Из карбида кальция • Из углеводородов

Ацетилен: карбид в воду Ацетилен: карбид в воду

Получение ацетилена из карбида Получение ацетилена из карбида

Температурная зависимость равновесной степени конверсии метана (1) и этана (2) в ацетиле при 0, Температурная зависимость равновесной степени конверсии метана (1) и этана (2) в ацетиле при 0, 1 МПа

Пиролиз углеводородов в ацетилен • • Регенеративный пиролиз Электрокрекинг Гомогенный пиролиз Окислительный пиролиз Пиролиз углеводородов в ацетилен • • Регенеративный пиролиз Электрокрекинг Гомогенный пиролиз Окислительный пиролиз

Реактор окислительного пиролиза метана Реактор окислительного пиролиза метана

Получение ацетилена окислительным пиролизом метана Получение ацетилена окислительным пиролизом метана

Синтез-газ Синтез-газ

Реакторы для каталитической конверсии метана Реакторы для каталитической конверсии метана

Окислительная конверсия метана Окислительная конверсия метана

Газификация угля Газификация угля

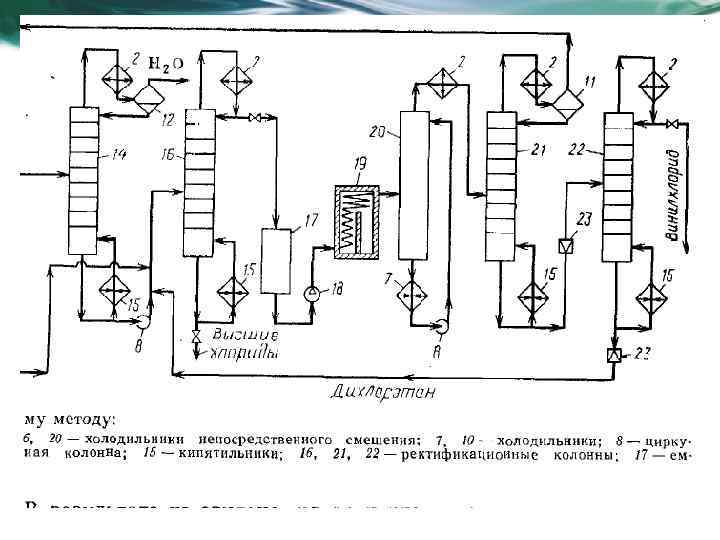
Процессы галогенирования Химическая технология органических веществ Процессы галогенирования Химическая технология органических веществ

Термодинамика процесса Термодинамика процесса