Лекция7_Проектирование местных сетей.ppt
- Количество слайдов: 108
7. Проектирование местных сетей 7. 1. Определение нагрузок и выбор источников питания Проектирование электрических сетей местного значения начинают с определения места расположения нагрузок, подсчета их величин и выбора источников питания.
• При определении нагрузок промышленных предприятий пользуются величинами установленной мощности электроприемников, получаемыми на основании проектов технологической части предприятий или обследования действующих установок. • Под установленной мощностью Pу понимают номинальную мощность электроприемника, обозначенную в его паспорте.
Расчетную мощность определяют через установленную по формуле: • где kc — коэффициент спроса, показывающий, какую часть установленной мощности составляет расчетная мощность.
• Численно коэффициент спроса равен: где kз — коэффициент загрузки электроприемника, показывающий степень его загрузки в долях от номинальной мощности; ko — коэффициент одновременности, учитывающий неодновременность работы электроприемников на данном предприятии; h. Д и hc — коэффициенты полезного действия электродвигателей и распределительной сети.
• При проектировании внутрицеховой сети расчетную мощность определяют для каждого приемника в отдельности, учитывая при этом коэффициенты спроса (и соответственно ko и hc).
• При проектировании распределительной сети предприятия, состоящего из нескольких цехов, указанные выше мощности и коэффициенты спроса должны быть отнесены к цехам или группам цехов; в этом случае ko должны учитывать одновременность работы электроприемников в пределах этих групп (цеховых подстанций), а коэффициенты полезного действия сети hc должны учитывать потери мощности как в цеховой сети, так и в трансформаторах цеховых подстанций.
• При расчете сети, питающей несколько потребителей, имеющих различный характер и различные графики нагрузок, пользуются значениями коэффициентов спроса, отнесенными к каждой группе потребителей или к каждой отрасли промышленности.
• Примерные значения коэффициентов спроса для групп электрических приемников указаны в табл. 7 -1. По предприятиям в целом эти коэффициенты составляют 0, 17— 0, 4 в химической, 0, 3— 0, 6 в текстильной, 0, 15— 0, 3 в деревообрабатывающей промышленности.
• В табл. 7 -1 указаны также средние значения коэффициентов мощности для каждого вида электроприемников, по которым можно определить расчетную величину реактивной мощности.
При определении мощности для цеха или группы цехов, питающихся от одной трансформаторной подстанции, находят для каждого потребителя расчетную величину активной мощности по формуле (7 -1); по этой величине определяют расчетную величину реактивной мощности:
• а затем, суммируя в отдельности величины Pip и Qir для всех приемников, определяют полную мощность подстанции:
• В случае, если проектируемая сеть питает потребителей, имеющих графики нагрузки с несовпадающими по времени суточными максимумами нагрузки (например, односменные и двусменные предприятия и осветительную нагрузку), то на суммарные значения мощности вводят понижающий коэффициент, носящий название коэффициента участия в максимуме kуч.
• ПУЭ рекомендуют для расчета нагрузок городских сетей следующие значения kуч: 1 — для сети напряжением до 380 В и длясетевых трансформаторов; 0, 9 — для распределительной сети напряжением 6— 20 к. В, 0, 81 - для питающей сети напряжением 6 — 20 к. В.
• При подсчете нагрузок на шинах напряжением 6— 10 к. В цеховых подстанций принимают kуч= 0, 85 ё 1, а на более высоких ступенях электроснабжения 0. 7 ё 1. Коэффициенты участия могут быть определены также по графикам нагрузки.
• Помимо описанного выше метода определения нагрузок по установленным мощностям с помощью коэффициента спроса, используют также метод удельных значений мощности. Так, при определении осветительных и коммунальных нагрузок для населенных пунктов и городов пользуются удельными расчетными нагрузками, отнесенными на 1 м 2 площади.
• Например, для жилых помещений удельные нагрузки составляют в среднем от 12 до 18 Вт/м 2 (отнесены на 1 м 2 оплачиваемой площади). Для административно-конторских учреждений, учебных заведений, лечебных учреждений, помещений общественного питания и т. п. эти нагрузки имеют большие величины и колеблются от 30 до 40 Вт/м 2, а в некоторых случаях, например для детских учреждений и ресторанов с применением электроплит, достигают даже 80— 130 Вт/м 2.
• Разумеется, приведенные величины имеют ориентировочный характер, так как должны корректироваться по мере увеличения благосостояния страны и внедрения электрификации в быт.
• Для ориентировочного определения размеров жилищно-коммунальной нагрузки населенных пунктов в целом можно пользоваться средними удельными расчетными данными, подсчитанными на 1000 жителей. Так, принимают, что нагрузки равны от 100 до 130 к. Вт на 1 тыс. жителей при наличии газификации и от 110 до 150 к. Вт на 1 тыс. жителей при отсутствии газификации.
• Определение нагрузок потребителей, присоединяемых к проектируемым электрическим сетям, должно производиться с учетом их перспективного развития. Рекомендуемый ПУЭ срок расчетного перспективного развития проектируемой сети составляет не менее 10 лет, при этом схемы сети должны предусматривать возможность их осуществления по очередям. Определение нагрузок потребителей, присоединяемых к проектируемой сети, должно сопровождаться установлением их категории по степени требуемой надежности электроснабжения (см. 1. 3. ).
• Чтобы найти наиболее выгодный вариант расположения понизительных подстанций и источников питания, составляют картограмму нагрузок, представляющую собой топографический план проектируемого участка местности с нанесенными на нем расчетными нагрузками в виде кругов, площади которых пропорциональны этим нагрузкам.
• На основании картограммы нагрузок устанавливают наиболее выгодные места расположения распределительных или цеховых подстанций, а при проектировании сети напряжением 380— 220 В — групповых распределительных щитов, по возможности стремясь приблизить их к центру нагрузок.
• Одновременно выявляют возможные источники питания сети и их расположение. Если существующих источников питания в данном районе нет, то проектируют сооружение нового центра питания в виде понизительной подстанции, присоединяемой к линии передачи высшего напряжения.
• Место для этой подстанции выбирают таким образом, чтобы всемерно приблизить ее к наибольшим нагрузкам, максимально сократить протяженность распределительной сети, а также облегчить трассировку кабельных и воздушных линий передачи обоих напряжений.
• После выявления места расположения и величин расчетных нагрузок и установления источников питания намечают несколько вариантов схем сети и приступают к выбору напряжения сети.
7. 2. Выбор напряжения сети • Выбор напряжения сети — одна из основных задач проектирования. От величины напряжения зависят затраты проводникового металла, потери энергии, стоимость изоляции линии и аппаратуры.
• Поэтому выбор напряжения производят путем тщательного технико-экономического сравнения вариантов сети с разными напряжениями. Если экономические показатели сравниваемых вариантов близки друг к другу и обеспечивают соблюдение необходимых условий надежности электроснабжения, то выбирают вариант с более высоким напряжением. Это создает условия, благоприятствующие дальнейшему развитию сети.
• Располагая опытом проектирования, можно при выборе напряжения для отдельных видов сетей не производить техникоэкономического сравнения вариантов, а руководствоваться практическими данными или руководящими указаниями.
• Например, городские распределительные сети низкого напряжения, согласно ПУЭ, должны быть трехфазными, четырехпроводными, с наглухо заземленной нейтралыо, напряжением 380/220 В. • При реконструкции существующих сетей 220/127 В рекомендуется переводить их на повышенное напряжение (380/220 В).
• Городские электрические сети среднего напряжения, согласно ПУЭ, должны быть трехфазными с изолированной нейтралью напряжением, как правило, не ниже 10 к. В.
• Применение напряжения 6 к. В для вновь сооружаемых городских сетей можно экономически оправдать только в том случае, если сеть присоединяется непосредственно (без трансформации) к 6 -киловольтпым шинам генераторов существующих электростанций или если расположенные в зоне действия сетей промышленные предприятия оборудованы столь большим количеством электродвигателей напряжением 6 к. В, что последние покрывают свыше 25% общей нагрузки сетей.
• При расширении или реконструкции городских электрических сетей напряжением 6 к. В в районах с преимущественной коммунально-бытовой нагрузкой следует переходить на напряжение 10 к. В; это тем легче осуществимо, что уже проложенные 6 киловольтные кабели обладают, как показал опыт, такой изоляцией, что их можно использовать на напряжение 10 к. В. Подобное использование 6 -киловольтпых кабелей в качестве 10 -киловольтных не противоречит ПУЭ.
• Из возможных вариантов систем напряжений для питающих центров городской сети экономически выгоднее всего система с одиночной трансформацией 110/10 к. В.
• Распределительные силовые сети промышленных предприятий проектируются на напряжения 380 и 660 В, 3, 6 и 10 к. В. Выбор того или иного напряжения зависит от единичной мощности эл • ектроприемников и от величины площади, на которой они расположены, и определяется технико-экономическими подсчетами. Но и без подсчетов можно сказать, что напряжение 10 к. В предпочтительно для внутризаводских сетей предприятий, располагающих большим числом мощных электродвигателей (свыше 1000 к. Вт), которые можно непосредственно присоединять к сети 10 к. В.
• Напряжение 10 к. В рекомендуется и для тех предприятий, на которых электродвигатели напряжением 6 к. В отсутствуют или же имеются в незначительном количестве, а преобладают мелкие электродвигатели напряжением 380 В. Питание электродвигателей в этом случае надо осуществлять через трансформаторные подстанции.
• Напряжение 3 к. В не должно применяться в качестве основного напряжения распределительной сети на новых предприятиях, но оно может оказаться целесообразным в качестве подсобного для питания электродвигателей мощностью 250 к. Вт и выше при большом количестве их на данном предприятии.
• Для питающих линий коммунальных и фабрично-заводских сетей с большими нагрузками напряжение 10 к. В может оказаться недостаточным из-за их относительно малой пропускной способности при, данном напряжении. В этом случае могут найти применение сети напряжением 35 и даже 110 и 220 к. В, выполненные в виде так называемых глубоких вводов высокого напряжения с сооружением подстанций вблизи центров нагрузки городов и промышленных предприятий или непосредственно у цехов и даже внутри них.
• Основными распределительными сетями в сельской местности являются сети напряжением 10 и 35 к. В, а в некоторых районах страны — напряжением 20 к. В. • Предварительным критерием для выбора номинального напряжения электропередачи может служить сравнение суммарного сечения проводов, выбранных по экономической плотности тока, в вариантах линий различного напряжения.
7. 3. Схемы городских электрических сетей • Городские электрические сети, как правило, состоят из трех частей: • а) питательной сети напряжением 6— 10 к. В, соединяющей распределительный пункт (РП) с районной подстанцией или электростанцией (т. е. источником или центром питания) без распределения электроэнергии по ее длине; • б) распределительной сети напряжением 6— 10 к. В, питающей ряд сетевых трансформаторных подстанций от распределительного пункта или непосредственно от источника питания и • в) распределительной сети напряжением 380/220 или 220/127 В, присоединяемой к распределительным трансформаторным подстанциям. Рассмотрим эти сети.
Питательные сети
• На рис. 7 -1 приведены схемы радиальной и петлевой (радиальной с перемычкой) питательных сетей с параллельной работой линий (разъединители условно на схемах не показаны).
• Питательные сети, через которые осуществляется электроснабжение суммарных нагрузок 3000 Вт и более, должны при любом повреждении сети обеспечивать питание потребителей либо по резервным линиям, нормально включенным, либо путем автоматического ввода резерва (АВР).
• Если мощность короткого замыкания на шинах распределительных пунктов при параллельной работе большого количества питающих линий получается недопустимо высокой, то применяют схему с раздельной работой распределительных пунктов РП 1 и РП 2. В этом случае один из выключателей перемычки между РП 1 и РП 2 нормально отключен; при повреждении питающей линии он включается автоматически.
• Если протяженность питательной сети относительно невелика, а нагрузки РП значительны, то схемы, подобные изображенным на рис. 7 -1, выполняются сдвоенными кабелями в каждой линии с АВР на резервных перемычках между РП (рис. 72).
• Число распределительных пунктов, присоединенных к питательной сети, может быть и больше двух, причем питание их может осуществляться, как показано на том же рисунке, от разных источников.
• На районных подстанциях широко применяют секционированные схемы с групповыми и сдвоенными реакторами; но без реакторов на отходящих питательных линиях. В этих случаях питательную сеть строят по принципу глубокого секционирования, устанавливают секционные выключатели, снабженные АВР на РП, и присоединяют питательные линии к разным секциям источника питания (рис. 7 -3).
Распределительные сети напряжением 6 — 10 к. В • На рис. 7 -4, а представлена наиболее простая и дешевая схема разомкнутой распределительной сети высокого напряжения для городских и сельских потребителей. Недостатком этой схемы является то, что авария, происшедшая в любом месте сети, прекращает питание всех потребителей.
• На схеме рис. 7 -4, б линия заведена на шины каждой из подстанций. Благодаря установке разъединителей на вводах (или только одного разъединителя в сторону отходящей линии, если нет возможности подать напряжение с обратного конца линии) каждый участок можно отсоединить для ремонта. В этом отношении данная схема удобнее предыдущей, но ее осуществление обходится, конечно, несколько дороже. При аварии лишаются питания только потребители, присоединенные за поврежденным участком (считая от источника питания).
• Петлевая распределительная сеть, представленная на рис. 7 -5, работает разомкнуто (перемычка а—б в конце сети нормально разомкнута); каждая магистральная линия питается от источника питания независимо. Если, повреждается какой-либо участок одной из линий, то от релейной защиты отключается выключатель, установленный в начале линии, и питание всех потребителей, присоединенных к этой линии, нарушается.
• После нахождения места аварии поврежденный участок отключают разъединителями и, замкнув перемычку а—б, восстанавливают питание подстанций. В самом тяжелом случае, когда повреждение произошло на первом участке от источника питания, вся нагрузка сети переходит на питание по одной линии; чтобы провода могли выдержать такую увеличенную нагрузку, необходимо делать поверочный расчет сети на нагрев по аварийному режиму, допуская при этом потерю напряжения, разрешаемую для аварийного режима.
• Размыкание петли для нормального режима необходимо делать на подстанции, совпадающей с точкой токораздела, так как при этом потери электроэнергии будут наименьшими.
• Количество трансформаторных подстанций, присоединяемых к одной петле сетей напряжением 6— 10 к. В, не должно быть более 10— 12 (т. е. 5— 6 подстанций на линию).
• Повышению надежности электроснабжения потребителей способствует применение автоматизированных разомкнутых схем сетей с резервированием на стороне высокого или низкого напряжения. Таковы, в частности, двухлучевая и многолучевая схемы, нашедшие практическое применение в сетях Москвы и других городов Союза.
• На рис. 7 -6 дана схема двухлучевой распределительной сети высокого напряжения. На трансформаторных подстанциях установлено по два трансформатора Т 1 и Т 2 одинаковой мощности, каждый из которых питается от отдельной линии (луча) Л 1 и Л 2. Сеть низкого напряжения разомкнута.
• При аварии в трансформаторе или в линии высокого напряжения сеть низкого напряжения, питающаяся отданного трансформатора, автоматически отключается и переключается на другой трансформатор при помощи контакторов К 1 и К 2.
• Номинальная мощность обоих трансформаторов каждой подстанции с учетом допустимой перегрузки в аварийном режиме должна быть примерно в 1, 4 раза больше нагрузки этой подстанции.
• Чтобы повысить загрузку кабелей сети высокого напряжения в нормальном режиме, целесообразно выполнить сеть не по двухлучевой, а по трехлучевой схеме, чередуя присоединения подстанций к лучам.
• Высокая надежность трансформаторов делает допустимой и такую двухлучевую схему питания разомкнутых сетей низкого напряжения, по которой на подстанцию приходится только один трансформатор. Резервирование на случай повреждения питающей линии высокого напряжения Л 1 и Л 2 осуществляется здесь на вводах высокого напряжения посредством двух выключателей нагрузки ВН 1 и ВН 2 (рис. 7 -7), один из которых нормально отключен. Исчезновение напряжения приводит к тому, что от реле минимального напряжения подается команда на отключение ВН 1 и на включение ВН 2. Оперативный ток получают от трансформатора напряжения ТН.
• Для обеспечения плановых (и аварийных) ремонтов трансформатора без отключения потребителей предусматривают резервирование по сети низкого напряжения от соседней подстанции.
Распределительные сети напряжением 380/220 и 220/127 В • Сети напряжением 380 и 220 В, как правило, получают питание от трансформаторных подстанций (Т 77) сети высокого напряжения (6— 10 к. В). В сетях низкого напряжения применяют не только одностороннее, но и двух- и многостороннее питание. • Городские сети низкого напряжения выполняются: • а) разомкнутыми (с питанием по одному направлению); • б) частично замкнутыми (полузамкнутыми); • в) замкнутыми.
• В последних все линии низкого напряжения соединены между собой и все трансформаторы, питающие сеть, работают параллельно со стороны низкого напряжения. • Разомкнутые распределительные сети наиболее распространены в схемах электроснабжения городов и населенных пунктов. Основной их недостаток — нарушение питания потребителей при повреждении на каком-либо из участков сети, так как питание они получают только с одной стороны.
• 1 — предохранитель со вставкой на номинальный ток трансформатора, 2 — то же, на номинальный ток кабеля; 3 — то же, на половину номинального тока магистрали
• Частично замкнутая сеть низкого напряжения состоит из отдельных, не связанных между собой, замкнутых участков, каждый из которых получает питание от группы трансформаторных подстанций, приключенных к одной общей линии высокого напряжения.
• Магистрали низкого напряжения, идущие от разных подстанций, связаны между собой с помощью соединительных пунктов низкого напряжения (рис. 7 -8), предохранители которых имеют плавкие вставки уменьшенного сечения (на половину поминального тока магистрали). Предохранители на трансформаторах и в начале магистралей выбираются по их номинальному току. Такой подбор предохранителей обеспечивает селективность их действия при коротких замыканиях в сети, поскольку из работы выводится только поврежденный участок.
• Потери мощности и напряжения в частично замкнутых сетях меньше, чем в разомкнутых. • Замкнутые сети низкого напряжения делятся на поперечнозамкнутые и сложнозамкнутые.
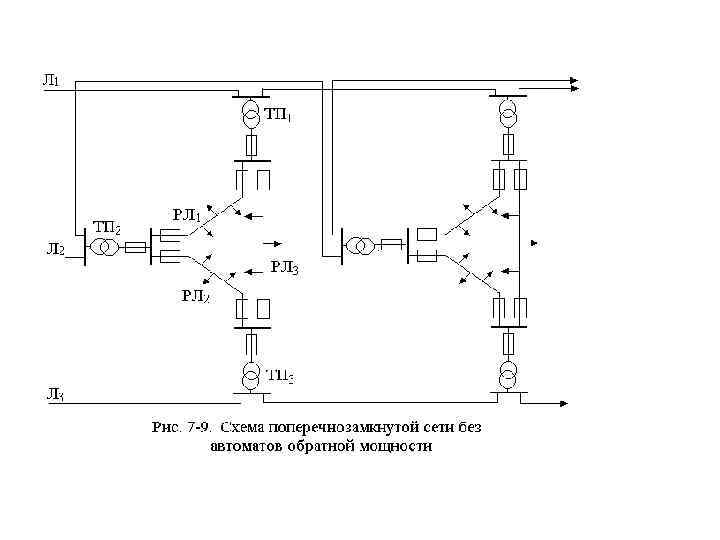
• Поперечнозамкнутая сеть простейшего типа (рис. 7 -9), питаемая от трех магистральных линий высокого напряжения Л 1, Л. 2 и Л 3, представляет собой ряд участков, состоящих из нескольких параллельных распределительных линий PJI низкого напряжения, концы каждой из которых присоединены к двум ТП, в свою очередь питающимся от разных магистралей высокого напряжения. Линии низкого напряжения в такой схеме защищены предохранителями, а со стороны низкого напряжения трансформаторов — автоматами обратной мощности
• Недостатком поперечнозамкнутых сетей, питаемых двумя линиями высокого напряжения, является увеличенная мощность трансформаторов, которая должна превышать нагрузку сети на 50— 60%. • К недостаткам сетей, выполненных по схеме треугольников и питаемых тремя линиями высокого напряжения, относится плохая сочетаемость конфигурации сетей с квартальной планировкой городских микрорайонов.
• Сложно замкнутые сети низкого напряжения (их называют также замкнутыми сетками) характеризуются большим количеством линий, питаемых от разных ТП (рис. 7 -10), и внутренними связями (ДЕ), присоединенными к продольным (АБ) и поперечным (ВГ) линиям низкого напряжения.
• Применяют такие сети в городских районах с большой плотностью нагрузок, требующих высокой степени надежности электроснабжения. В Советском Союзе замкнутые сетки осуществлены довольно широко, но опыт их эксплуатации не дал положительного результата, так как не удалось добиться селективного действия входящих в эти схемы плавких предохранителей, предназначенных для защиты отдельных участков (см. рис. 7 -10).
• Отсутствие селективности приводит в случае аварий к погашениям больших участков сети. Поэтому более прогрессивным и надежным является применение в питающих пунктах замкнутых сетей не предохранителей, а специальных быстродействующих автоматов с реле обратной мощности.
• Вводы в дома в сетях низкого напряжения любого типа выполняются либо отпайкой (тройником) от распределительной линии, либо заводкой линии на разделители. Последний способ, хотя и требует больших первоначальных затрат, все же предпочтительнее, так как обеспечивает быстрое восстановление питания потребителей при повреждениях в распределительной сети.
• Рассмотренные выше частично и полностью замкнутые сети применяются преимущественно в крупных городах. • Вопрос о выборе той или другой схемы сетей низкого напряжения решается в каждом отдельном случае технико-экономическим расчетом с учетом ответственности нагрузок и их плотности.
7. 4. Схемы сетей промышленных предприятий • При проектировании сетей промышленных предприятий вначале должен быть решен вопрос об источниках питания. На предприятиях, которые требуют для технологических целей большого количества тепловой энергии, в ряде случаев целесообразно сооружать собственные ТЭЦ. Вопрос о том, что строить — ТЭЦ или котельную, решают с помощью техникоэкономических подсчетов.
• Электроснабжение предприятия, таким образом, может базироваться на питании либо от энергосистемы, либо одновременно от системы и ТЭЦ, либо, наконец, если в районе сооружения предприятия нет системы, то только от ТЭЦ. По условиям резервирования, выдачи избыточной мощности ТЭЦ в систему и повышения экономичности во всех случаях предпочтительнее второй вариант, т. е. параллельная работа ТЭЦ с системой.
• Подлежит решению и вопрос о количестве источников питания, обеспечивающем бесперебойность электроснабжения предприятия. • Для промышленных предприятий, имеющих нагрузки первой категории, необходимы два независимых источника питания. Каждый из этих источников должен обладать мощностью, достаточной, чтобы в случае выхода из строя другого источника обеспечивать питанием все нагрузки первой категории либо без перерыва, либо путем автоматического немедленного восстановления питания.
• Наличие на предприятии ТЭЦ, работающей параллельно с энергосистемой, обеспечивает выполнение этого требования. Если же питание осуществляется только от системы, то резервирование возможно либо дублированием этого питания (две подстанции или две линии передачи), либо созданием местного источника питания небольшой мощности, рассчитанного лишь на нагрузки первой категории (например, дизельная электростанция).
• Схемы электроснабжения промышленных предприятий, питаемых от энергосистемы, подразделяются на схемы внешнего и на схемы внутреннего электроснабжения.
Схемы внешнего электроснабжения • Для сравнительно небольших промышленных предприятий, расположенных в черте города, нагрузки которых допустимо питать напряжением 6— 10 к. В, применяют схемы внешнего электроснабжения, аналогичные схемам питательной сети, изображенным на рис. 7 -1— 7 -3.
• На промышленных предприятиях с большими мощностями применимы, как указывалось в 7. 2. , схемы глубоких вводов напряжением 35 — 110 к. В, представляющих собой кабельные или, если позволяет местность, воздушные линии, которые заканчиваются у места потребления трансформаторами, присоединяемыми к распределительным устройствам напряжением 6— 10 к. В, а в некоторых случаях непосредственно к цеховым распределительным устройствам.
• Если промышленные предприятия расположены на значительном расстоянии от населенных пунктов и вдали от сетей энергосистемы, внешнюю схему электроснабжения осуществляют либо с помощью линий электропередачи напряжением 35 к. В, присоединенных к распределительным сетям этого напряжения, либо с помощью линий электропередачи напряжением 110 к. В и выше, присоединенных к районным сетям. В этих случаях на промышленном предприятии сооружают понизительную подстанцию, трансформирующую электрическую энергию на напряжение распределительной сети предприятия.
Схемы внутреннего электроснабжения • Схемы распределительных сетей напряжением 6— 10 к. В для внутреннего электроснабжения промышленных предприятий проектируют, вообще говоря, так же, как описанные выше схемы городских сетей.
• Для крупных объектов, которые занимают обширные площади и обладают большими нагрузками или имеют на своей территории электростанцию или главную понизительную подстанцию, проектируют питательную сеть с распределительными пунктами (см. рис. 7 -1 и 7 -2) и далее распределительную сеть, питающую цеховые подстанции. При этом распределительные пункты размещают, как правило, в местах наибольшего потребления электроэнергии и совмещают с трансформаторными подстанциями наиболее крупных цехов.
• Чаще всего, особенно при двух источниках питания, предпочтение отдают схеме глубокого секционирования (см. рис. 7 -3), предусматривающей двустороннее питание от независимых источников каждой секции наиболее ответственных подстанций и наличие АВР на секционных выключателях.
• Распределительную сеть промышленных предприятий с неответственными цеховыми подстанциями снабжения (2 -я и 3 -я категории нагрузок), можно выполнять по радиальной или по радиально-петлевой схеме, аналогично схемам рис. 7 -4, б и 7 -5.
• Надо, однако, учитывать, что эти схемы не лишены недостатка: в случае повреждения линии выходит из строя сразу целая группа цехов, что не может не привести к значительному расстройству работы предприятия. Это заставляет отдавать предпочтение радиальной схеме с выключателями, изображенной на (рис. 7 -11. )
• Для предприятий с нагрузками 1 -й и 2 -й категорий применимы схемы с индивидуальным питанием цеховых подстанций от РП, как это изображено на рис. 7 -12. В этом случае повреждение линии какой -либо цеховой подстанции не сказывается на работе остальных подстанций. Надежность схемы можно повысить, поставив резервирующую перемычку, изображенную на схеме штриховой линией. Но это делает недостаток схемы — повышенный расход кабелей — еще ощутимее.
• Более совершенна и, главное, более экономична по затратам кабеля схема со сквозными двойными магистралями, присоединенными к разным источникам питания или к разным секциям РП (рис. 7 -13).
• В этом случае цеховые подстанции выполняются без сборных шин с двумя трансформаторами каждая, присоединенными к разным магистралям, что создает надежное резервирование.
• В некоторых случаях подстанции глубокого ввода не удается разместить вблизи цехов. Тогда в целях экономии кабеля в распределительной сети, а также для упрощения и удешевления схем распределительных устройств РП на предприятиях с большими сосредоточенными нагрузками применяют в сетях напряжением 6— 10 к. В шинопроводы, монтируемые по эстакадам и являющиеся как бы продолжением шин РП.
• Наш обзор далеко не исчерпывает всех возможных вариантов схем внутреннего электроснабжения промышленных предприятий. Эти схемы надо разрабатывать для каждого предприятия отдельно, учитывая особенности его технологического процесса, ответственность отдельных приемников и цехов, взаимное их расположение, а также характер источников питания и их расстановку.
7. 5. Схемы загородных распределительных сетей • Загородные распределительные сети высокого напряжения выполняются, как правило, на напряжение 10 или 35 к. В (в некоторых районах 20 к. В, редко 6 к. В). Назначение этих сетей — электроснабжение небольших населенных пунктов, поселков и городов районного значения, колхозов и совхозов.
• К этим сетям присоединяют также промышленные предприятия малой и средней мощности, расположенные вне городских территорий, подстанции горных разработок, рудников, карьеров, торфоразработок и т. п.
• В некоторых случаях от сетей напряжением 35 к. В питают тяговые подстанции электрифицированных пригородных железных дорог. Электроснабжение тяговых подстанций магистральных железных дорог базируется, как правило, на сетях напряжением 110 к. В.
• Загородные сети напряжением 6— 10 к. В строят главным образом по радиальным схемам (см. рис. 7 -4), иногда — по радиальным схемам с разомкнутыми перемычками и радиальными ответвлениями. • Разъединители в линиях ставят только на разветвлениях и у наиболее ответственных подстанций, а сами подстанции для нагрузок 3 -й категории выполняют, как правило, однотрансформаторными, по простейшей схеме. Пример схемы такой сети представлен на рис. 7 -14.
• Загородные сети напряжением 35 к. В сооружают преимущественно по радиальным разомкнутым схемам, а при наличии ответственных потребителей и в густонаселенных районах — по замкнутым схемам, аналогичным схеме, изображенной на рис. 7 -11.
• Для ответственных потребителей 1 -й и 2 -й категорий, например для районов с густым расположением населенных пунктов, с промышленными предприятиями, шахтами, тяговыми подстанциями и т. п. , применяют замкнутые схемы сетей напряжением 35 к. В с выключателями с обеих сторон каждого участка линии. Это позволяет селективно отключать поврежденный участок, сохраняя электроснабжение ответственных подстанций от разных источников питания. Неответственные подстанции можно присоединять к такой схеме на отпайках. Пример схемы подобной замкнутой сети напряжением 35 к. В, получающей питание от разных источников, показан на рис. 7 -15.
• В целях упрощении релейной защиты эксплуатацию такой схемы ведут и по разомкнутому режиму. Надо лишь снабдить выключатель, находящийся в точке раздела, устройством АВР, что позволяет резервировать потребителей. • Схемы подстанций, присоединяемых к магистральным линиям с помощью отпаек, применяют и для ответственных потребителей. В этом случае на подстанции устанавливают два трансформатора, причем каждый из них присоединяют отпайкой к отдельной линии (например, к одной из двух параллельных линий).


